Предотвращаем поломку
Как определить причину неисправной работы, а также выполнить ремонт микроволновки Шарп своими руками, рассмотрели. Теперь самое время поговорить о профилактике, которая позволяет предотвратить выход из строя базовых комплектующих печи. Избежать серьёзных поломок можно, придерживаясь нескольких простых советов:
- ни в коем случае нельзя разогревать еду в металлической посуде;
- не включайте печь, не поместив в термокамеру блюдо или продукт;
- нельзя греть яйца;
- нагревать блюда в пластиковых контейнерах с крышками.

Это базовые правила эксплуатации микроволновых печей. Больше полезной информации можно найти в пользовательской инструкции и технической документации.
Хитрость с колпачком
Чем можно заменить колпачок магнетрона, если само устройство осталось целым? В продаже найти его непросто, ведь стоит он сущие копейки, что невыгодно с экономической точки зрения. Вариант – выточить колпачок на токарном станке, однако не всем он подходит. Ведь не у каждого в доме имеется такое оборудование, да и знакомые токари не у всех есть.

Другой вариант более приемлем – старый электролитический конденсатор нужных размеров. Подбирают деталь подходящего диаметра, отрезают необходимый кусок корпуса и аккуратно делают отверстие по центру. Сверля корпус, следует соблюсти высокую точность – совпадение по размерам должно быть идеальным!
Затем остается зачистить полученный колпачок до блеска наждачкой с самым мелким зерном и отполировать. Проводимость этой детали влияет на качество работы СВЧ-печи. В завершение колпачок ставится на место и проверяется работоспособность прибора.
Не греет микроволновка: причина (видео)
Если проблема сложная, и микроволновая печь приобретена не так давно, правильно будет отнести ее обратно в магазин
Важно запомнить, что «открывать» бытовые приборы можно только после того, как истечет срок гарантии. В противном случае, гарантия будет аннулирована
Не следует забывать, что смелые эксперименты могут стать причиной полного выхода из строя любимой и настолько необходимой техники. Если человек не уверен в своих знаниях и способностях, правильно будет оставить ремонт микроволновой печи специалистам. Мастер в короткий срок вернет СВЧ-печку к жизни, и сможете греть пищу в любое время, когда это будет необходимо.
Полезные советы
Чтобы не тратить время на определение причины, почему перестала греть микроволновка ДЭУ, нужно придерживаться базовых правил эксплуатации техники:
- ядовитые чистящие порошки могут попасть в еду или вывести из строя магнетрон;
- грязь и жир с корпуса можно удалить с помощью влажной тряпки;
- чтобы удалить загрязнения с дверцы, используйте влажную губку, протрите изоляцию;
- сенсорные панели желательно вытирать сухими салфетками;
- чтобы избавиться от неприятного запаха, разогрейте стакан воды с кусочком лимона;
- разогревайте блюда, накрыв их специальной пластиковой крышкой, чтобы сохранить в чистоте стенки термокамеры.

, нужно обязательно закрасить повреждённые участки.
Возможные неисправности
Перечислим основные поломки:
- В процессе работы появляются искры, свидетельствующие о перегорании колпачка. Заменить эту комплектующую не составит особого труда, поскольку все колпачки имеют одинаковую конфигурацию.
- Произошло пробитие высоковольтного диода.
- Напряжение на магнетрон не подаётся.
- Отсутствует контакт в предохранителе, который контролирует температуру и уровень нагрева.
- Сгорели нити накаливания.
- Магнетрон для микроволновой печи разгерметизировался вследствие комплексного перегрева.
- Не работает высоковольтный конденсатор или перегорел предохранитель.
Проверьте магнетрон для микроволновой печи, чтобы выявить тип неисправности. Абсолютно все перечисленные поломки можно устранить самостоятельно в домашних условиях, кроме разгерметизации. Теперь вы знаете, как проверить высоковольтный диод в микроволновке. Напоминаем, что ремонтом стоит заниматься только тем людям, которые хотя бы поверхностно разбираются в радиоэлектронике.
Простейшие неполадки
Если микроволновка перестала греть, не спешите ругать производителя за некачественные внутренние детали – очень часто причина неисправности более чем банальна:
- Падение уровня напряжения в сети. Даже минимальное снижение напряжения, на 15-20 В, может негативным образом сказаться на работоспособности микроволновки – из-за нехватки энергии она попросту не будет полноценно нагреваться. Если падения напряжения в доме регулярные, желательно использовать источник бесперебойного питания.
- Перегрузка сети. Если к одной розетке подключены два-три мощных прибора, может иметь место перегрузка сети, из-за которой печь также не будет дополучать питание. Решение проблемы – подвести каждое устройство к отдельной розетке.
Прежде всего убедитесь, что электричество к микроволновке подается нормально
Поломка дверцы. Очень часто причиной потери функциональности микроволновки является неисправность двери, а точнее – ее защелки. Ту все просто: дверца закрывается неплотно, поэтому камера печи теряет герметичность и нагрев продуктов значительно ослабевает. Исправить проблему поможет замена защелки.
Во всех трех случаях причина некачественного функционирования микроволновки кроется не в деформации ее внутренних устройств, а во внешних проблемах – все их можно решить без каких-либо ремонтных работ.
Но если ни один из предложенных вариантов вам не подошел и после тщательной проверки прибор все так же отказывается греть, значит, вы имеете дело с поломкой внутренних элементов: предохранителей, конденсатора, диода или магнетрона – разберемся, как решить проблему в случае выхода из строя каждого из этих устройств.
Проверьте питание
Если вы обнаружили, что сломалась тарелка и микроволновка не греет, вполне вероятно, она просто не получает питания. Возможно, в моторе сгорели провода или повреждены микросхемы. Такая проблема часто случается в домах, где наблюдается нестабильное напряжение.
Кроме того, отказ элементов питания может спровоцировать вода, попавшая внутрь корпуса — понадобится разбираться с внутренним блоком печки. Не имея достаточных электротехнических знаний и навыков, не стоит самостоятельно исправлять подобные неполадки. Не хотите сломать еще что-нибудь — доверьте работу квалифицированным специалистам.
В зависимости от причин неисправности и стоимости ремонта вы примете решение: ремонтировать или утилизировать.

Определение и устранение неисправности
Когда микроволновка включается, но еду почему-то не греет, то это может быть связано с неисправностями высоковольтной цепи или магнетрона. Но перед проверкой этих элементов, необходимо внимательно осмотреть саму рабочую камеру. В ней не должно быть каких-либо загрязнений, прожженных отверстий, стертой эмали. В левой стенке камеры расположено специальное окошко, закрытое пластинкой из прозрачного диэлектрика. Эту пластинку надо снять и внимательно осмотреть. Сначала пластину следует очистить от загрязнений с помощью спирта, а потом убедиться, что на ней отсутствуют сквозные прожженные отверстия или потемнения от воздействия электрических разрядов. В противном случае пластину необходимо заменить. Кроме того, такие дефекты свидетельствуют о том, что микроволновка запускалась без нагрузки или с металлическими предметами внутри камеры.
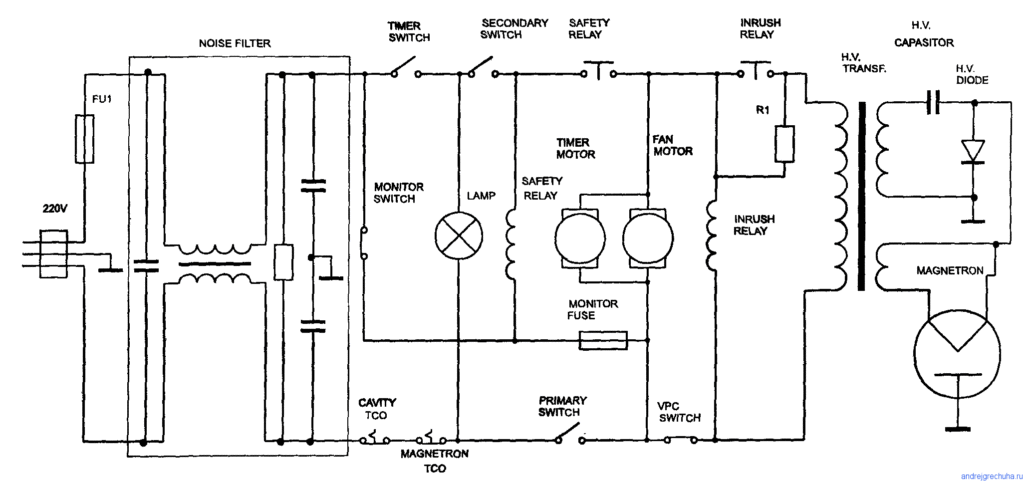
Магнетрон является одним из основных элементов микроволновой печи. Он представляет собой очень мощную лампу, которая генерирует электромагнитные волны определенной частоты. В высоковольтной цепи магнетрона есть целый ряд очень важных элементов. Это трансформатор, высоковольтные диод и конденсатор, предохранительный диод, который при возникновении нештатной ситуации сгорает.
Предохранительный диод располагается возле трансформатора в специальном контейнере.
О его состоянии можно легко узнать по внешнему виду. Сгоревший элемент обязательно надо поменять на точно такой же с аналогичными показателями.
Высоковольтный трансформатор проверяют только при отключенной нагрузке и первичной обмотке. Чтобы отключить трансформатор, надо пассатижами снять клеммы. Первичная обмотка должна иметь сопротивление около 1,5 Ома, вторичная – 110-120 Ом, а вторичная обмотка накала – менее 0,1 Ома. Если ни одна из обмоток не прозванивается, то трансформатор подлежит замене.
Магнетрон подключается к трансформатору с помощью разъема. Отсоединив клемму, следует проверить сопротивление между корпусом и клеммами. Если сопротивление отсутствует, то это означает, что проходные конденсаторы в фильтре пробиты. В этом случае надо поменять или конденсаторы, или сам фильтр.
Сняв магнетрон с его штатного места, можно проверить состояние колпачка антенны. Если колпачок поврежден, то его следует заменить. Заодно можно проверить и состояние изолятора магнетрона. При наличии пробоев в корпусе или в антенне их необходимо заменить, но если микроволновка эксплуатировалась довольно долго, это может быть невыгодно экономически.
Если микроволновка после всех проведенных мероприятий все еще не работает, то следует проверить систему блокировки. Сначала проверяют плотность прилегания дверцы печи и надежность ее запирания. Для этого используют лист писчей бумаги. Лист бумаги при закрытой дверке должен прижиматься по всему ее периметру так, чтобы его невозможно было вытащить.
Если же при закрытой дверке лист бумаги можно подсунуть под нее, то дверка требует регулировки. Регулировку производят со стороны замка и петель. Надо добиться плотного и полного прилегания. В противном случае СВЧ излучение будет выходить за пределы рабочей камеры.
Необходимо также проверить микропереключатели. Их прозванивают тестером в закрытом и открытом состояниях. При неисправности хотя бы одного надо заменить все, поскольку все они имеют примерно одинаковый износ. Если при проверке высоковольтной части и цепи питания микроволновой печи не выявлено никаких неисправностей, следует продиагностировать блок управления.
Проверка предохранителей
Чтобы добраться до них, нужно снять заднюю крышку, открутив крепёжные болты. Для начала проверяется сетевой предохранитель. Если он перегорел, свет в камере не будет гореть. Если он не закопчён и при визуальном осмотре проволочка внутри цела – для полной уверенности не помешает провести проверку омметром.
Не лишней будет и проверка целостности сетевого шнура с вилкой. Затем проверяется, опять же омметром, высоковольтный предохранитель, расположенный под кожухом. Наличие сопротивления небольшой величины показывает, что он целый. Неисправные предохранители заменяются новыми, но не “жучками”, которые могут стать причиной пожара.

Устройство микроволновки
Чтобы проще было ремонтировать СВЧ печь, ознакомимся хотя бы в общих чертах с ее устройством. Больше всего нас интересуют ее «внутренности».

Устройство микроволновой печи
Вырабатывает микроволны магнетрон. Он соединен с камерой прямоугольным волноводом. В некоторых моделях волновод прикрывает кусок слюды (материал серо-коричневого цвета, похожий на металл), в других — пластиковая крышка. Питание магнетрона обеспечивает трансформатор, конденсатор и диод. В цепи питания часто стоит высоковольтный предохранитель, который защищает трансформатор от перегрузки.
Для охлаждения магнетрона стоит вентилятор. Теплый воздух от магнетрона через воздуховод также попадает в рабочую камеру, что ускоряет разогрев пищи. Из камеры пар и излишки воздуха выводятся через специальные отверстия, которые не пропускают излучение.

Микропереключатели для фиксирования закрытой дверки
Чтобы СВЧ печь не могла работать с неплотно прикрытой дверкой, ставят блокировочные микропереключатели. Пока их кнопки не нажаты (дверки не закрыты), питание не подается. При открытии дверки цепь питания разрывается мгновенно. Одна из причин того, что микроволновая печь не включается — поломка или залипание этих небольших по размеру деталей.
Количество микропереключателей зависит от модели. Их может быть от 2 до 5 штук. Некоторые производители используют их и в цепях кнопки запуска и регулировки мощности. Так что одной из причин почему не греет микроволновка может быть повреждение микропереключателя в цепи регулировки мощности.
Для освещения в камере устанавливается лампа накаливания. Чаще всего она находится внутри воздуховода.
Режимы работы задаются с панели управления. Она может быть содержать электромеханические переключатели, а может быть сделана на основе микропроцессора. Цифровое управление снова-таки может иметь варианты: могут быть обычные кнопки, которыми выбирается режим, а может стоять сенсорная панель. Если беда случилась с управлением, в электронику без знаний и навыков лучше не лезть. Единственное что можно проверить — насколько хорошо держатся проводники. Все остальное — только при наличии соответствующего опыта.
Менее распространенные причины поломки микроволновки

Первое, что может броситься в глаза, если микроволновка перестала греть, — это полное отсутствие признаков работы устройства: ни характерного жужжания, ни даже включения подсветки в камере печи.
Проверьте работоспособность розетки и всей питающей линии напряжения. Это делается простым включением в ту же розетку другого электроприбора, например, настольной лампы. Если и другой прибор не включается, значит, причина в отсутствии напряжения в сети.
Может оказаться, что в результате скачка напряжения перегорел плавкий предохранитель на вводе сетевого питания. Он для того и предназначен, чтобы защитить технику от такого рода случайностей. Находится «фишка» предохранителя на задней стенке корпуса и легко вынимается для замены легким нажатием с поворотом против часовой стрелки.
Если в месте прокладки сетевого кабеля печи на него могло оказываться какое-либо механическое воздействие, проверьте кабель на отсутствие скручиваний, растяжений и разрывов. При обнаружении таковых кабель придется заменить.
Падение сетевого напряжения
Другой вариант, когда микроволновка крутит, но не греет. Причиной зачастую оказывается существенное снижение напряжения в сети. Нормальными считаются показатели в пределах от 210 до 230 В. Однако в силу разных причин напряжение снижается до 180 и даже 160 В.
Это хорошо заметно, если взглянуть на осветительные приборы. Лампочки в плафонах и люстрах горят очень тускло, вполнакала. Но чтобы магнетрон с достаточной интенсивностью генерировал высокочастотное электрическое поле, требуется не менее 210 В.
Перегрузка сети
Говоря о снижении напряжения, не стоит сетовать только лишь на поставщиков ресурса. Причина бывает в существенной перегрузке домашней сети одновременным включением приборов повышенной мощности. Посчитайте сами: кухонная электроплита, стиральная машина, электрический бойлер, утюг.
При такой нагрузке микроволновке просто не достанется должного питания.
Выход дверцы из строя
Отдельно остановимся на нетипичной, но вполне реальной поломке концевого выключателя дверцы микроволновки. Очень удобная функция выключения и включения при открывании и закрывании дверцы камеры обеспечивается как раз этим выключателем.
Микровыключатель запросто может залипнуть в результате попадания на него масляных аэрозолей и разрушиться. Причина может заключаться и в деформации пластикового рычажка двери, который воздействует на кнопку концевого выключателя.
В списке причин, отчего СВЧ-печь не греет, эта маленькая деталь отнюдь не на последнем месте. Своевременное тестирование, чистка или замена вернет микроволновку к привычному работоспособному состоянию.
Что делать, если не греет микроволновка

Самостоятельная диагностика и ремонт
Если микроволновая печь включается, но не греет, и сам прибор во время включения издаёт гул, то причина такого его «поведения» может заключаться в следующем:
- сломался диод;
- «полетел» конденсатор;
- не работает магнетрон.
Устранение незначительных неисправностей
Если вы решили попробовать устранить неисправность самостоятельно, то следует помнить, что, как и любой другой электроприбор, СВЧ – печь может быть источником опасности. Даже будучи отключённой от сети, микроволновка способна ударить током, напряжением до 5 тыс. В, поэтому если вы сомневаетесь в достаточности своих знаний доя проведения её ремонта лучше обратиться к специалистам сервисного центра.
Некоторые неисправности можно попробовать ликвидировать самостоятельно, вооружившись доя этого отвёртки и тестером проверки напряжения.
Предварительно отключите микроволновку печь от розетки и немного подождите пока уйдёт высокое напряжение.
- Аккуратно открутите болты и снимите крышку с прибора.
- Теперь вам следует проверить работоспособность предохранителей. Если на поверхности вы заметите ангар или увидите, что повреждена нить, то придётся из заменить.
- Если при запуске прибора вы слышите гул, то неисправен конденсатор. Чтобы убедиться в этом воспользуйтесь тестером. Если его стрелка будет стоять на месте, то элемент требует замены.
- Проверить диод сложнее и производят данную манипуляции достаточно редко. Неисправный диод провоцирует гул прибора и сгорание его предохранителей.
Если проведение тестирования не дало результатов, то весьма вероятно неисправен магнетрон. Его следует осмотреть на факт наличия на нем нагара или повреждений. Если ничего подобного вы не обнаружили, произведите его проверку тестером, переведённые в режим омметра.
Определение и устранение неисправностей
Огромное количество причин, почему микроволновая печь не греет, можно обнаружить и решить быстро и своевременно. В первую очередь необходимо заранее подготовить некоторые инструменты – отвертку, измерительные приборы. К ним можно отнести омметр – прибор, который отлично справится с процессом диагностики проблем в микроволновке.
Микроволновка работает, но плохо греет? Способы устранения поломки:
- Неверно отмеченный режим – с помощью инструкции задайте нужную команду («разогрев»); включите печь на некоторое время и удостоверьтесь в том, что продукты нагреваются – проблема решена.
- Недостаточное напряжение – позаботьтесь об установке источника бесперебойного питания.
- Проблемы с нормальным функционированием дверцы – замените детали.
В некоторых ситуациях восстановить неработающую микроволновку Самсунг или устройство от другого производителя невозможно. Даже устранение неисправности магнетрона – слишком финансово затратный процесс. Рациональней приобрести новое оборудование.
Как найти неисправность
Необходимо прочитать инструкцию, как работает микроволновая печь, в частности последние пункты о возможных проблемах с ней. В инструкции можно найти ответ на вопрос, что же делать в этом случае. Если бумаг не осталось, переходим к самостоятельной диагностике.
Вначале нужно измерить напряжение сети. Даже при небольшом (5-10v) отклонении от 220v техника не будет греть как положено.
Далее нужно обесточить прибор. Проверить омметром, как включается миниатюрный выключатель на двери печи. Затем снять верхнюю крышку, открутив винты.

Потом нужно проверить сетевой плавкий предохранитель. Если визуально не видно перегоревшего внутри провода и предохранитель не чёрный, то на всякий случай, чтобы быть уверенными, проверяем тестером сопротивление. Далее необходимо омметром проверить высоковольтный предохранитель в кожухе, покажет небольшое сопротивление — всё не так уж и плохо. Проверить визуально и тестером плавкий предохранитель на трансформаторе — нормальный или нет.
Дальше начинать проверять составные части умножителя — диод и конденсатор. Омметром можно проверить исправность конденсатора, хотя он и предназначен для работы в сетях переменного тока. Стрелка тестера отклонилась и ушла в бесконечность? Это значит конденсатор вначале взял небольшой заряд постоянного тока от тестера, всё работает.
При неисправном конденсаторе стрелка не отклоняется — обрыв контакта. Если сразу показывает небольшое сопротивление — это плохо, он пробит. Затем нужно поменять диод на новый, чтобы не возится с проверкой.
Потом необходимо проверить проходные конденсаторы фильтра на корпусе электромагнитной лампы. Перед проверкой их необходимо разрядить электротехнической отвёрткой с изолированной ручкой, поочерёдно замкнув выводы на корпус. Один щуп омметра ставим на вывод ёмкости, второй — на металлический корпус.
Если прибор не показывает нулевое сопротивление, это нормально, но если на шкале омметра ноль — меняем деталь. Потом омметром проверяем контакты ёмкости на пробой. Между ними нормальное сопротивление должно быть около 0,1 Ома.
Проверяем первичную обмотку трансформатора тестером. Когда включается прибор, то напряжение на ней при включенном нагреве должно быть 220v.

Магнетрон
Это мощная лампа, она сама генерирует электромагнитные волны определённой частоты (0,5-10 гГц) при взаимодействии потока электронов с магнитным полем. Но не торопитесь с выводами о неисправности, еще нужно визуально проверить надёжность пайки контактов индукционных катушек фильтра и целостность соединения клемм питания магнетрона с проходными конденсаторами.
Если причина в оторванном контакте или окисленных клеммах, то устранить такую проблему очень просто самому.
Далее проверяем тестером сопротивление нити накала магнетрона, оно должно быть порядка 2-3 Ом. Но если всё проверили и всё на ваш взгляд нормально работает, значит, испорчена сама лампа, то есть он не включается. Мы не рекомендуем самостоятельно пытаться разобраться в его устройстве с целью ремонта.
Будет гораздо проще выписать все его технические характеристики: мощность, катодное напряжение, ток и напряжение нити накала, ток анода. Заказать новый прибор в гарантийной мастерской, приобрести и заменить. Всю работу по починке делать можно и самому, но лучше вызвать квалифицированного мастера по ремонту.
Причины поломки
Чтобы понять, почему микроволновка работает, но не греет, необходимо с точностью определить причину, спровоцировавшую данную поломку. Это поможет упростить процесс ремонта, чтобы не допустить более серьезных проблем с девайсом.
Чтобы точно определить причину, почему не греет микроволновка, необходимо проделать следующие манипуляции. Первым делом рекомендуется проверить проводку. Все провода должны быть сухими и чистыми, без следов горения. Если же проводка имеет почерневший или поплавившийся внешний вид, то ее необходимо заменить или зачистить. Достаточно часто бытовые приборы, особенно кухонные, не работают в результате окисления контактов.

Второе, что необходимо сделать – это проверить напряжение. Эту процедуру можно проделать с помощью прибора под названием вольтметр. Даже минимальное отклонение от норм может спровоцировать неисправность СВЧ печи. Причем поломка может быть не в самой микроволновке, и в случае маленького напряжения необходимо приобрести блок бесперебойного питания, который позволит исправить сложившуюся ситуацию.
После этого следует проверить исправность выключателя двери. Для этого необходимо использовать омметр
Важно перед этим обесточить бытовой прибор. Проведите также осмотр исправности удвоителей, электромагнитной лампы
Обратите внимание на первичную обмотку трансформатора и магнетрон
СВЧ печь может не разогревать пищу по таким распространенным причинам:
- недостаточное напряжение электросети;
- неисправность миниатюрного выключателя двери микроволновой печи;
- неисправность сетевого плавкого предохранителя, который имеет свойство перегорать;
- может прийти в непригодность высоковольтный предохранитель в кожухе;
- неисправность работы плавного предохранителя на трансформаторе, удвоителя – диода или конденсатора;
- отсутствие подачи напряжения на панель управления из-за поломки трансформатора;
- поломка проходного конденсатора;
- отсутствие функциональности электромагнитной лампы – магнетрона.
Режим разогрева

Предохранитель

Умножитель

Проходной конденсатор

Магнетрон Если же вы никогда не имели дела с бытовой техникой и электроникой, то лучше сразу же обратиться за помощью к профессионалам, так как самостоятельный ремонт может привести к полной неисправности микроволновой печи.

























































